河南連續式廢輪胎煉油設備制造商
2024-10-30
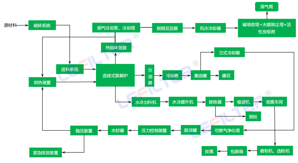
商丘利菲爾特公司自成立以來,一直致力于環保技術的研究與開發。特別是在廢輪胎煉油設備方面,公司不斷探索新的技術路徑,力求在提高資源利用率的同時減少環境污染。經過多年的努力,商丘利菲爾特成功推出了連續式廢輪胎煉油設備,這一創新成果不僅極大地提高了生產效率,而且有效降低了能耗和排放,實現了經濟效益與環境效益的雙贏。

商丘利菲爾特的連續式廢輪胎煉油設備采用先進的熱裂解技術,能夠在高溫下將廢輪胎分解為燃料油、炭黑和鋼絲等有用物質。與傳統的間歇式設備相比,連續式設備的最大優勢在于其能夠實現不間斷的生產流程,大大提高了產能。此外,設備還配備了高效的環保處理系統,能夠有效去除生產過程中產生的有害氣體,確保整個生產過程符合嚴格的環保標準。

除了提供高質量的設備外,商丘利菲爾特還為客戶提供全方位的服務支持,包括設備選型、方案設計、安裝調試、操作培訓及售后維護等。公司擁有一支專業的技術團隊,能夠根據不同客戶的具體需求量身定制解決方案,確保設備的穩定運行和客戶的滿意使用。這種一站式的服務模式,贏得了市場的廣泛認可和好評。
上一篇:
廢舊輪胎熱裂解項目稅收優惠政策
下一篇:
報廢光伏板通過熱裂解回收重金屬
- 2024-12-09 廢輪胎熱裂解煉油設備水封進油的解決方案
- 2024-12-02 廢輪胎熱裂解煉油設備水封進油怎么回事?
- 2024-10-08 廢輪胎煉油設備環保嗎來看下煉油和尾氣處理方法
- 2024-09-30 間歇式廢輪胎煉油設備是怎么產出輪胎油和炭黑的?
- 2024-09-20 廢輪胎煉油設備占地面積有多大?煉油廠廠房該如何規劃呢?
- 2024-08-07 國內廢輪胎煉油設備哪家好?
電話:400-118-6697 